风流过客flgk
级别: *
精华主题: * 篇
发帖数量: * 个
工控威望: * 点
下载积分: * 分
在线时间: (小时)
注册时间: *
最后登录: *
查看风流过客flgk的 主题 / 回贴
楼主  发表于: 2011-01-13 12:59


     诸位,请帮我分析一本电路图,我照做了一个,怎么不行

工控学子
学无止境
级别: 家园常客
精华主题: 0
发帖数量: 203 个
工控威望: 510 点
下载积分: 998 分
在线时间: 106(小时)
注册时间: 2009-05-12
最后登录: 2023-09-02
查看工控学子的 主题 / 回贴
1楼  发表于: 2011-01-13 21:22
图片:
楼主是想做一个光控开关啊,既然用到光敏器件就要考虑白天光线的影响;光电部分如果没特殊要求你可以做得更简单些,Q1、Q2、Q3、RW1、R1去掉,在Q4的基极和发射极接上一个硅光电池就行了(从坏的太阳能电子计算器上可以拆到)。另外,建议加个7812三端稳压器,因为双稳态电路会受电压波动的影响。
本帖最近评分记录:
  • 下载积分:+3(xqx666) 热心助人
    工控学子
    学无止境
    级别: 家园常客
    精华主题: 0
    发帖数量: 203 个
    工控威望: 510 点
    下载积分: 998 分
    在线时间: 106(小时)
    注册时间: 2009-05-12
    最后登录: 2023-09-02
    查看工控学子的 主题 / 回贴
    2楼  发表于: 2011-01-16 01:08
    引用
    引用第7楼风流过客flgk于2011-01-15 12:50发表的  :
    首先感谢3楼5楼的详尽指点,不过三楼说电源直接接在D1正端,而5楼说C2左端接负电。这样都能试出双稳态的好坏吗?我用万用表测Q4的集电极电压,无光时为14.8V,有光时为9.8V.不知是不是可以证明光电电路是好的?

    其实上你不用从B点断开,直接从Q4集电极用一根导线与负电碰触也可以的,从电路结构分析,你这个双稳态电路的翻转条件是需要一个负极性的脉冲,负极性的脉冲对原本是截止的三极管没什么影响,对原本是导通的三极管会引起负反馈,使其截止;前级光电部分结构并不是很理想,也就是说没有设置一个明显的门槛电压,由于你这里需要的是一个开关量的脉冲,所以不用去考虑它的失真,只要幅度足够就行;如果后两级电路正常,那就可能是第一级电路变化的幅度不够,你把C3 换成和C2一样或且0.47U的试试看。我做过一个光控开关,但使用的元件和你的不同结构也不相同,你有兴趣的话我可以把电路图传上来。
    楼主留言:
    热心助人请把你的电路图传上来,我照你的做一个
    工控学子
    学无止境
    级别: 家园常客
    精华主题: 0
    发帖数量: 203 个
    工控威望: 510 点
    下载积分: 998 分
    在线时间: 106(小时)
    注册时间: 2009-05-12
    最后登录: 2023-09-02
    查看工控学子的 主题 / 回贴
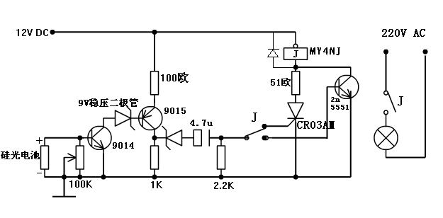
    3楼  发表于: 2011-01-17 01:15
    图片:
    这是我做过的光控开关的电路图,图中的稳压二极管用5伏的也行,电路焊好后先不要焊接硅光电池,用万用表RX10档,给9014基极提供一个脉冲电路就能翻转,电容用1--4.7UF的都可以,继电器用12伏的MY4NJ,它有4组常开、常闭触点,其中一组就用来转接触发信号,另外的就用来接其他负载,调节100K电位器就可以调节灵敏度,灵敏度还与硅光电池的受光角度有关。
    工控学子
    学无止境
    级别: 家园常客
    精华主题: 0
    发帖数量: 203 个
    工控威望: 510 点
    下载积分: 998 分
    在线时间: 106(小时)
    注册时间: 2009-05-12
    最后登录: 2023-09-02
    查看工控学子的 主题 / 回贴
    4楼  发表于: 2011-01-19 19:26
    图片:
    引用
    引用第26楼风流过客flgk于2011-01-18 12:55发表的  :
    诸位,如何才能制造一负脉冲啊?同一电路中最低电压0V.

    我把原图稍作修改你可以更容易看出来,你的这个电路需要负1伏以下的脉冲才能翻转,电路图里就有这一部分;另外建议在Q5、Q6的基极加两个小电容,C2、C3的大小也会影响脉冲的大小。
    本帖最近评分记录:
  • 下载积分:+2(风流过客flgk) 热心助人
    工控学子
    学无止境
    级别: 家园常客
    精华主题: 0
    发帖数量: 203 个
    工控威望: 510 点
    下载积分: 998 分
    在线时间: 106(小时)
    注册时间: 2009-05-12
    最后登录: 2023-09-02
    查看工控学子的 主题 / 回贴
    5楼  发表于: 2011-01-19 21:39
    图片:
    你的试验方法有误。