用户登陆
免费注册
找回密码
站内短信
论坛搜索
道具中心
统计排行
勋章中心
工控下载
购买产品
用户名
密码
输入验证码:
细心
综合讨论
资料互助
程序样例
三菱工控
西门子区
欧姆龙区
触摸屏区
工控人家园
西门子工控论坛
S7-200 EU ED的问题
上一主题
下一主题
cycglf
级别: *
发送短信
加为好友
精华主题:
* 篇
发帖数量:
* 个
工控威望:
* 点
下载积分:
* 分
在线时间: (小时)
注册时间:
*
最后登录:
*
查看cycglf的
主题
/
回贴
楼主
发表于: 2009-05-05 10:40
只看楼主
|
小
中
大
图片:
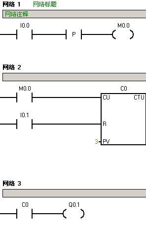
I0.0按下,Q0.1没有反应?大家帮我看看。
分享
醉湮邃虞
醉湮邃虞话老黑
级别: 略有小成
发送短信
加为好友
精华主题:
0
发帖数量:
225 个
工控威望:
409 点
下载积分:
1577 分
在线时间: 209(小时)
注册时间:
2009-01-16
最后登录:
2015-03-18
查看醉湮邃虞的
主题
/
回贴
1楼
发表于: 2009-05-05 11:07
只看该作者
|
小
中
大
程序没问题,检查一下I0.1是不是闭合了?
为啥不把I0.0直接接到输入端?
棋牌比赛免费得实物,闲暇好去处
http://www.jj.cn/indexTG.html?promoterid=108502812
分享
cycglf
级别: *
发送短信
加为好友
精华主题:
* 篇
发帖数量:
* 个
工控威望:
* 点
下载积分:
* 分
在线时间: (小时)
注册时间:
*
最后登录:
*
查看cycglf的
主题
/
回贴
2楼
发表于: 2009-05-05 13:25
只看该作者
|
小
中
大
I0.1没有闭合,大家帮我再看看啊!为什么Q0.1没有反应?
分享
cvlsam
富士低压,POD(觸摸屏),PLC专卖
级别: VIP会员
发送短信
加为好友
精华主题:
3 篇
发帖数量:
6645 个
工控威望:
38457 点
下载积分:
16923 分
在线时间: 9855(小时)
注册时间:
2006-09-13
最后登录:
2026-01-12
查看cvlsam的
主题
/
回贴
3楼
发表于: 2009-05-05 13:55
只看该作者
|
小
中
大
貌似你的程式需要I0.0按3次Q0.1才會有輸出~~
Regards
分享
cycglf
级别: *
发送短信
加为好友
精华主题:
* 篇
发帖数量:
* 个
工控威望:
* 点
下载积分:
* 分
在线时间: (小时)
注册时间:
*
最后登录:
*
查看cycglf的
主题
/
回贴
4楼
发表于: 2009-05-05 17:25
只看该作者
|
小
中
大
没用,按N次,都没有用!
分享
醉湮邃虞
醉湮邃虞话老黑
级别: 略有小成
发送短信
加为好友
精华主题:
0
发帖数量:
225 个
工控威望:
409 点
下载积分:
1577 分
在线时间: 209(小时)
注册时间:
2009-01-16
最后登录:
2015-03-18
查看醉湮邃虞的
主题
/
回贴
5楼
发表于: 2009-05-05 19:14
只看该作者
|
小
中
大
初看程序以为,M0.0脉冲宽度过窄,可能不会有反应,
但经试验,其结果和将I0.0直接接入一样,
I0.0 3个脉冲后Q0.1长久打开1,需要i0.1输入后才能关闭。
我用的型号是224XP.,也许是不同型号结果不同?不会吧?
棋牌比赛免费得实物,闲暇好去处
http://www.jj.cn/indexTG.html?promoterid=108502812
分享
sjm213
有小知识,无大学问。
级别: 论坛版主
发送短信
加为好友
QQ联系
精华主题:
6 篇
发帖数量:
5188 个
工控威望:
7549 点
下载积分:
163799 分
在线时间: 3271(小时)
注册时间:
2007-11-21
最后登录:
2026-01-11
查看sjm213的
主题
/
回贴
6楼
发表于: 2009-05-05 19:35
只看该作者
|
小
中
大
Q0.1 没反应======》》C0是否可以正常计数?
C0不能正常计数=====》》I0.0确实按下了有输入信号? I0.1确实没有输入信号?
I0.0确实按下了有输入信号, I0.1确实没有输入信号=====》》》PLC打到RUN上了?
分享
cycglf
级别: *
发送短信
加为好友
精华主题:
* 篇
发帖数量:
* 个
工控威望:
* 点
下载积分:
* 分
在线时间: (小时)
注册时间:
*
最后登录:
*
查看cycglf的
主题
/
回贴
7楼
发表于: 2009-05-06 08:58
只看该作者
|
小
中
大
图片:
程序修改如下,说明:
1.I0.0和I0.1是连接的常开的点动按钮
2.cpu226型号
3.I0.0按下时,I0.1没有按下(复位是没有动的)
大家帮我再看看!
分享
醉湮邃虞
醉湮邃虞话老黑
级别: 略有小成
发送短信
加为好友
精华主题:
0
发帖数量:
225 个
工控威望:
409 点
下载积分:
1577 分
在线时间: 209(小时)
注册时间:
2009-01-16
最后登录:
2015-03-18
查看醉湮邃虞的
主题
/
回贴
8楼
发表于: 2009-05-06 12:14
只看该作者
|
小
中
大
还有一种情况是,如果I0.1灭,Q0.1已经点亮,按动I0.0就没反应了
你取消上升沿试试
[ 此帖被醉湮邃虞在2009-05-06 12:20重新编辑 ]
棋牌比赛免费得实物,闲暇好去处
http://www.jj.cn/indexTG.html?promoterid=108502812
分享
cycglf
级别: *
发送短信
加为好友
精华主题:
* 篇
发帖数量:
* 个
工控威望:
* 点
下载积分:
* 分
在线时间: (小时)
注册时间:
*
最后登录:
*
查看cycglf的
主题
/
回贴
9楼
发表于: 2009-05-06 13:19
只看该作者
|
小
中
大
回复8楼:你说那种情况是对的;
可是我这种程序是对的,检测上升沿的作用?为什么没有这功能呢?3次依然没有反应啊
分享
草原牧人
学必真,行必果……
级别: 略有小成
发送短信
加为好友
精华主题:
0
发帖数量:
272 个
工控威望:
412 点
下载积分:
1984 分
在线时间: 956(小时)
注册时间:
2007-10-02
最后登录:
2024-10-24
查看草原牧人的
主题
/
回贴
10楼
发表于: 2009-05-06 16:19
只看该作者
|
小
中
大
图片:
我根据楼主给出的程序作了仿真演示一切正常.
分享
上一主题
下一主题
工控人家园
西门子工控论坛
S7-200 EU ED的问题
http://www.ymmfa.com
访问内容超出本站范围,不能确定是否安全
继续访问
取消访问