kayling888
技术的提高在于真诚交流!QQ493971382
级别: 略有小成
精华主题: 0
发帖数量: 160 个
工控威望: 395 点
下载积分: 850 分
在线时间: 105(小时)
注册时间: 2009-04-16
最后登录: 2025-07-29
查看kayling888的 主题 / 回贴
楼主  发表于: 2009-04-23 10:35
[upload=1]  [upload=1] [upload=1]  近来遇一S7-200的步进控制程序,95%的能看懂,但其中一个子程序的2#3#网络,一直看的我是事而非,今天把他拎到此处请各位大侠会诊,
在主程序调用子程序,开机定义及赋值
[upload=1]
  
kayling888
技术的提高在于真诚交流!QQ493971382
级别: 略有小成
精华主题: 0
发帖数量: 160 个
工控威望: 395 点
下载积分: 850 分
在线时间: 105(小时)
注册时间: 2009-04-16
最后登录: 2025-07-29
查看kayling888的 主题 / 回贴
1楼  发表于: 2009-04-23 10:37

kayling888
技术的提高在于真诚交流!QQ493971382
级别: 略有小成
精华主题: 0
发帖数量: 160 个
工控威望: 395 点
下载积分: 850 分
在线时间: 105(小时)
注册时间: 2009-04-16
最后登录: 2025-07-29
查看kayling888的 主题 / 回贴
2楼  发表于: 2009-04-23 10:42
进入子程序

kayling888
技术的提高在于真诚交流!QQ493971382
级别: 略有小成
精华主题: 0
发帖数量: 160 个
工控威望: 395 点
下载积分: 850 分
在线时间: 105(小时)
注册时间: 2009-04-16
最后登录: 2025-07-29
查看kayling888的 主题 / 回贴
3楼  发表于: 2009-04-23 10:43
接上面

kayling888
技术的提高在于真诚交流!QQ493971382
级别: 略有小成
精华主题: 0
发帖数量: 160 个
工控威望: 395 点
下载积分: 850 分
在线时间: 105(小时)
注册时间: 2009-04-16
最后登录: 2025-07-29
查看kayling888的 主题 / 回贴
4楼  发表于: 2009-04-23 10:44
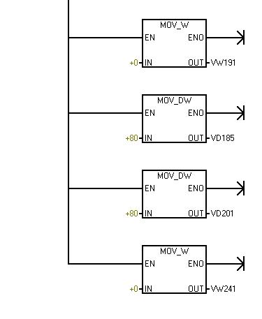
3#网络

kayling888
技术的提高在于真诚交流!QQ493971382
级别: 略有小成
精华主题: 0
发帖数量: 160 个
工控威望: 395 点
下载积分: 850 分
在线时间: 105(小时)
注册时间: 2009-04-16
最后登录: 2025-07-29
查看kayling888的 主题 / 回贴
5楼  发表于: 2009-04-23 11:08
我是这样理解的,首先声明--不知对不对,千万别导了
VB230    VB180分别对应XQ0.0与XQ0.1[常用伺服的兄弟能懂我的意思]
首先将脉冲段的曲线参数定为3段分别放入控制表格的首地址
将首地址转入专用控制地址SMW168与SMW178
后面是什么意思?本人不敢再胡乱编造,请高人给予指点,(本人道行很低)以前没有用过伺服控制
如有对伺服有兴趣的朋友请联系本人493971382或441680069,这是个喷涂行业---往复机的程序,喷VCD壳的成功程序,带屏程序。因为这个程序一个是原版,另一个是本人的解读版,我将毫无保留的发给同行们。
之所以说高明,是这个程序可能以连续上几十个不一样的动作,且中间不停止。说有硬伤是,这是一个三轴控制,用了两台PLC,PLC这间确没有做通讯,造成Z轴没法实现无极变速及行程控制。
醉湮邃虞
醉湮邃虞话老黑
级别: 略有小成
精华主题: 0
发帖数量: 225 个
工控威望: 409 点
下载积分: 1577 分
在线时间: 209(小时)
注册时间: 2009-01-16
最后登录: 2015-03-18
查看醉湮邃虞的 主题 / 回贴
6楼  发表于: 2009-04-23 21:01
这是一个程序的片段,不好说,不过从你给出的一点点信息来看
这是一个初始化子程序,对程序中一些不变的参数进行初始化赋值,
赋值了,Q0.0和Q0.1均工作在3段模式,若理解为启动和停止,应该是赋值了
升速曲线80个脉冲,
降速曲线80个脉冲,
中段是直线
==============================
一个完整的Q0.0 过程应该还对
vw181 vw183 启动速度和声速常数
vw191 vd193 工作速度和工作长度(脉冲)
vw197 vw199 工作速度和降速常数
赋值,估计这些是个变数,需要根据要求进行变化,所以在运行程序中赋值。

==============================

顺便说一句,既然是单独的两台PLC,完全可以实现无极变速和行程控制,即使不通讯,估计是设计时,甲方并没有提这样的要求,此时的子机其IO点富裕的很,主机若IO点也充裕的话(如果不多可加扩展,造价增不了多少),完全可以不使用通讯口进行协调控制,这种控制方式速度更快、更可靠(PORT口,通讯有延迟,一般10-50个扫描周期,一个扫描周期大约5-8毫秒,我一般以7计算,若以最大数计算达0.4秒,对有些控制很难忍受)。
[ 此帖被醉湮邃虞在2009-04-24 07:57重新编辑 ]
棋牌比赛免费得实物,闲暇好去处
http://www.jj.cn/indexTG.html?promoterid=108502812