用户登陆
免费注册
找回密码
站内短信
论坛搜索
道具中心
统计排行
勋章中心
工控下载
购买产品
用户名
密码
输入验证码:
睡眠
综合讨论
资料互助
程序样例
三菱工控
西门子区
欧姆龙区
触摸屏区
工控人家园
综合讨论
硬功夫兄发表的继电器的单按钮起停是绝对可用
上一主题
下一主题
«
1
2
»
Pages: 1/2 Go
ydp
级别: *
发送短信
加为好友
精华主题:
* 篇
发帖数量:
* 个
工控威望:
* 点
下载积分:
* 分
在线时间: (小时)
注册时间:
*
最后登录:
*
查看ydp的
主题
/
回贴
楼主
发表于: 2008-11-14 19:36
只看楼主
|
小
中
大
图片:
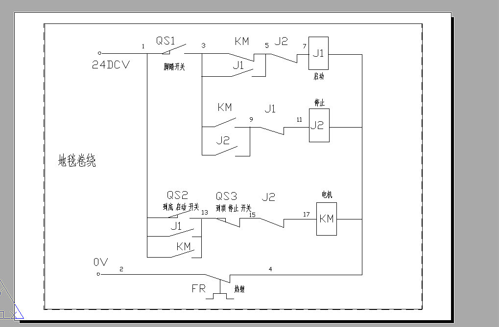
例图是十几年前从德国进口的地毯织机卷绕电路
分享
ydp
级别: *
发送短信
加为好友
精华主题:
* 篇
发帖数量:
* 个
工控威望:
* 点
下载积分:
* 分
在线时间: (小时)
注册时间:
*
最后登录:
*
查看ydp的
主题
/
回贴
1楼
发表于: 2008-11-14 19:45
只看该作者
|
小
中
大
图片:
分享
ydp
级别: *
发送短信
加为好友
精华主题:
* 篇
发帖数量:
* 个
工控威望:
* 点
下载积分:
* 分
在线时间: (小时)
注册时间:
*
最后登录:
*
查看ydp的
主题
/
回贴
2楼
发表于: 2008-11-14 19:46
只看该作者
|
小
中
大
分享
qumin000017
级别: 略有小成
发送短信
加为好友
QQ联系
精华主题:
0
发帖数量:
141 个
工控威望:
309 点
下载积分:
1549 分
在线时间: 85(小时)
注册时间:
2008-09-22
最后登录:
2024-03-30
查看qumin000017的
主题
/
回贴
3楼
发表于: 2008-11-14 19:54
只看该作者
|
小
中
大
是那么回事,
分享
ydp
级别: *
发送短信
加为好友
精华主题:
* 篇
发帖数量:
* 个
工控威望:
* 点
下载积分:
* 分
在线时间: (小时)
注册时间:
*
最后登录:
*
查看ydp的
主题
/
回贴
4楼
发表于: 2008-11-14 20:10
只看该作者
|
小
中
大
图片传上网后变得不清析,不知为什么
分享
星星雨
级别: *
发送短信
加为好友
精华主题:
* 篇
发帖数量:
* 个
工控威望:
* 点
下载积分:
* 分
在线时间: (小时)
注册时间:
*
最后登录:
*
查看星星雨的
主题
/
回贴
5楼
发表于: 2008-11-14 20:21
只看该作者
|
小
中
大
探讨这种电路对开阔思路很有益,但实际使用价值不大。
分享
zwz579
这系虾米社会,七透的比打拼的钱卡多。
级别: 略有小成
发送短信
加为好友
QQ联系
精华主题:
0
发帖数量:
467 个
工控威望:
408 点
下载积分:
3083 分
在线时间: 226(小时)
注册时间:
2008-03-18
最后登录:
2019-07-21
查看zwz579的
主题
/
回贴
6楼
发表于: 2008-11-14 22:43
只看该作者
|
小
中
大
引用
引用第4楼ydp于2008-11-14 20:10发表的 :
图片传上网后变得不清析,不知为什么
你难道不会放大来看吗?
共同学习,共同进步。 www.xmohm.com
分享
zgf889
走别人的路,让别人走投无路
级别: 家园常客
发送短信
加为好友
精华主题:
0
发帖数量:
620 个
工控威望:
718 点
下载积分:
1544 分
在线时间: 482(小时)
注册时间:
2007-10-21
最后登录:
2025-12-14
查看zgf889的
主题
/
回贴
7楼
发表于: 2008-11-14 23:44
只看该作者
|
小
中
大
分享
qjx
级别: 略有小成
发送短信
加为好友
精华主题:
0
发帖数量:
183 个
工控威望:
260 点
下载积分:
6809 分
在线时间: 569(小时)
注册时间:
2007-06-20
最后登录:
2026-03-31
查看qjx的
主题
/
回贴
8楼
发表于: 2008-11-15 15:27
只看该作者
|
小
中
大
图片传上网后变得不清析
分享
qjx
级别: 略有小成
发送短信
加为好友
精华主题:
0
发帖数量:
183 个
工控威望:
260 点
下载积分:
6809 分
在线时间: 569(小时)
注册时间:
2007-06-20
最后登录:
2026-03-31
查看qjx的
主题
/
回贴
9楼
发表于: 2008-11-15 15:27
只看该作者
|
小
中
大
分享
张传伟
级别: *
发送短信
加为好友
精华主题:
* 篇
发帖数量:
* 个
工控威望:
* 点
下载积分:
* 分
在线时间: (小时)
注册时间:
*
最后登录:
*
查看张传伟的
主题
/
回贴
10楼
发表于: 2008-11-17 11:43
只看该作者
|
小
中
大
好电路,就是现在不是很实用.
分享
wsandlqj
级别: VIP会员
发送短信
加为好友
精华主题:
0
发帖数量:
339 个
工控威望:
3130 点
下载积分:
23068 分
在线时间: 245(小时)
注册时间:
2007-07-11
最后登录:
2025-10-22
查看wsandlqj的
主题
/
回贴
11楼
发表于: 2008-11-17 23:59
只看该作者
|
小
中
大
怎么看呀?模糊不清也
分享
上一主题
下一主题
«
1
2
»
Pages: 1/2 Go
工控人家园
综合讨论
硬功夫兄发表的继电器的单按钮起停是绝对可用
http://www.ymmfa.com
访问内容超出本站范围,不能确定是否安全
继续访问
取消访问