用户登陆
免费注册
找回密码
站内短信
论坛搜索
道具中心
统计排行
勋章中心
工控下载
购买产品
用户名
密码
输入验证码:
细心
综合讨论
资料互助
程序样例
三菱工控
西门子区
欧姆龙区
触摸屏区
工控人家园
西门子工控论坛
关于西门子200SMART不用运动向导,进行轴运动控制。
上一主题
下一主题
cl522790202
级别: 探索解密
发送短信
加为好友
精华主题:
0
发帖数量:
33 个
工控威望:
126 点
下载积分:
521 分
在线时间: 55(小时)
注册时间:
2016-06-01
最后登录:
2025-01-24
查看cl522790202的
主题
/
回贴
楼主
发表于: 2024-07-02 14:16
只看楼主
|
小
中
大
西门子200SMART不采用运动向导方式进行轴控,而采用PLS PTO方式自己写。不知道有没有大师有这方面深入研究啊!手册上这方面提的比较少,看了一下比较模糊。望提供例程参考学习一下。
分享
大番茄
级别: 探索解密
发送短信
加为好友
精华主题:
0
发帖数量:
91 个
工控威望:
167 点
下载积分:
2316 分
在线时间: 169(小时)
注册时间:
2020-04-25
最后登录:
2025-09-30
查看大番茄的
主题
/
回贴
1楼
发表于: 2024-07-02 15:05
只看该作者
|
小
中
大
有简单的方法干啥不用。。。。
楼主留言:
研究一下,看到说这种方式控制开放性很高,有些应用可以尝试使用一下。
分享
大番茄
级别: 探索解密
发送短信
加为好友
精华主题:
0
发帖数量:
91 个
工控威望:
167 点
下载积分:
2316 分
在线时间: 169(小时)
注册时间:
2020-04-25
最后登录:
2025-09-30
查看大番茄的
主题
/
回贴
2楼
发表于: 2024-07-02 15:12
只看该作者
|
小
中
大
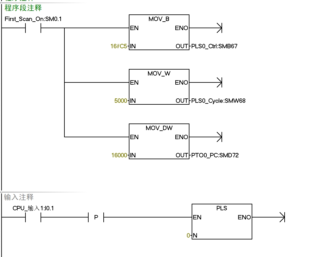
图片:
给你参考下
分享
上一主题
下一主题
工控人家园
西门子工控论坛
关于西门子200SMART不用运动向导,进行轴运动控制。
http://www.ymmfa.com
访问内容超出本站范围,不能确定是否安全
继续访问
取消访问