zzgzlp
级别: 略有小成
精华主题: 0
发帖数量: 117 个
工控威望: 273 点
下载积分: 1944 分
在线时间: 99(小时)
注册时间: 2012-12-10
最后登录: 2026-03-22
查看zzgzlp的 主题 / 回贴
楼主  发表于: 2023-07-20 02:23
图片:
图片:
图片:
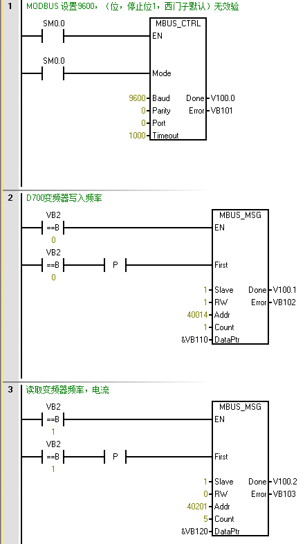
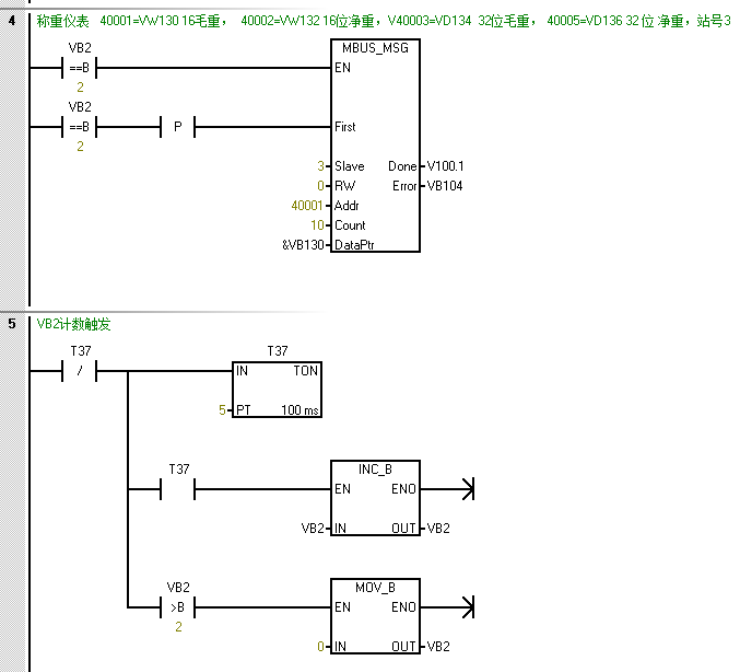
SMART S200同时与三菱D740频率器,柯力XK3101称重仪表485 通讯。称重仪表通讯参数固定设置为波特率9600,8位数据位,1位停止位。变频器也按这个通讯设置。两者都投入使用(在VB2比较,在0到2之间轮询)也是正常的。但是变频器或称重仪表任意一根拆除485通讯,其他那个正常接线的也不能工作了。(程序指令报错6,查询错误6原因是:Modbus 正忙于处理另一请求:某一时间只能有一条 MBUS_MSG 指令处于激活状态。)因为设备主要是变频器控制电机工作,称重只是一个辅助显示而已。总不能一个不重要的显示,让电机也没法正常使用了吧?这样的问题怎么处理,大家碰到过吗?怎么处理?
flyinglin
级别: 正式会员
精华主题: 0
发帖数量: 37 个
工控威望: 96 点
下载积分: 798 分
在线时间: 16(小时)
注册时间: 2023-07-09
最后登录: 2024-01-10
查看flyinglin的 主题 / 回贴
1楼  发表于: 2023-07-20 10:15
参照官方例子做,你这个时间轮询有问题,会出现  6的错误
zzgzlp
级别: 略有小成
精华主题: 0
发帖数量: 117 个
工控威望: 273 点
下载积分: 1944 分
在线时间: 99(小时)
注册时间: 2012-12-10
最后登录: 2026-03-22
查看zzgzlp的 主题 / 回贴
2楼  发表于: 2023-07-20 11:15
官方例子在哪儿呢
尹梦超
级别: 略有小成
精华主题: 0
发帖数量: 102 个
工控威望: 258 点
下载积分: 7254 分
在线时间: 83(小时)
注册时间: 2012-05-24
最后登录: 2026-02-28
查看尹梦超的 主题 / 回贴
3楼  发表于: 2023-07-20 12:07
不要用这种方式做轮询,用每个程序块的Done来触发下一个的请求
zzgzlp
级别: 略有小成
精华主题: 0
发帖数量: 117 个
工控威望: 273 点
下载积分: 1944 分
在线时间: 99(小时)
注册时间: 2012-12-10
最后登录: 2026-03-22
查看zzgzlp的 主题 / 回贴
4楼  发表于: 2023-07-22 00:37
谢谢各位高工指正,已正常。看了官方方法,过于繁琐。报错6是因为存在两个MsG运行。分析报错产生时间,包括PLC从发送指令到报错超时。把超时改成50毫秒。轮询时间比超时时间大个两停,设100毫秒,问题解决。
yiyi5138
级别: 家园常客
精华主题: 0
发帖数量: 406 个
工控威望: 591 点
下载积分: 3115 分
在线时间: 101(小时)
注册时间: 2009-04-25
最后登录: 2026-03-08
查看yiyi5138的 主题 / 回贴
5楼  发表于: 2023-07-23 08:49
3 楼 good idea
往事如风
科技改变制造
级别: 网络英雄

精华主题: 0
发帖数量: 12219 个
工控威望: 20029 点
下载积分: 16377 分
在线时间: 2867(小时)
注册时间: 2013-01-31
最后登录: 2026-04-03
查看往事如风的 主题 / 回贴
6楼  发表于: 2023-07-23 10:23
我是用官网方式做的,曾经碰到一个问题是:用着用着轮询死了(PLC程序其它功能正常),最后重启PLC恢复了
三人行者必有我师 ,择其善者而从之
工控大国
级别: 略有小成
精华主题: 0
发帖数量: 69 个
工控威望: 408 点
下载积分: 849 分
在线时间: 40(小时)
注册时间: 2020-01-12
最后登录: 2025-08-03
查看工控大国的 主题 / 回贴
7楼  发表于: 2023-07-25 10:30
看看这个
附件: 轮询.pdf (46 K) 下载次数:181
riubty88
级别: 正式会员
精华主题: 0
发帖数量: 35 个
工控威望: 87 点
下载积分: 535 分
在线时间: 8(小时)
注册时间: 2022-02-15
最后登录: 2025-07-22
查看riubty88的 主题 / 回贴
8楼  发表于: 2023-08-30 16:14
之前也做过类似的轮询,参考B站有很多教程