• «
  • 1
  • 2
  • »
  • Pages: 2/2     Go
小情绪8
小情绪
级别: 论坛先锋
精华主题: 0
发帖数量: 179 个
工控威望: 1407 点
下载积分: 700 分
在线时间: 579(小时)
注册时间: 2015-03-29
最后登录: 2026-05-09
查看小情绪8的 主题 / 回贴
12楼  发表于: 2021-10-09 10:19
function "ALT" : Void

var_input

end_var

var_output

end_var

var_in_out
  IN : Bool;
  OUT : Bool;
end_var

var_temp

end_var

var constant

end_var





"R_TRIG_DB_3"(CLK := #IN);
if "R_TRIG_DB_3".Q then
    if #OUT then
        #OUT := FALSE;
        #IN := false;
        return;
    else
        #OUT := TRUE;
        #IN := false;
        return;
    end_if;
end_if;
holdkcxyz
级别: 工控侠客
精华主题: 0
发帖数量: 128 个
工控威望: 4222 点
下载积分: 1302 分
在线时间: 291(小时)
注册时间: 2018-11-07
最后登录: 2025-11-20
查看holdkcxyz的 主题 / 回贴
13楼  发表于: 2021-10-09 11:09
在完全初始化时,故障复位时,正常复位时,正常运行时......都要考虑全面,慎用交替输出.
shcaoxianyon
你的观望俺的希望
级别: 论坛先锋
精华主题: 0
发帖数量: 829 个
工控威望: 1208 点
下载积分: 4531 分
在线时间: 420(小时)
注册时间: 2009-03-24
最后登录: 2026-05-06
查看shcaoxianyon的 主题 / 回贴
14楼  发表于: 2021-10-10 05:46
图片:
按照这个来就可以了
ytzidonghua
plc 触摸屏 自动化技术培训等电话0535-6380506
级别: 网络英雄
精华主题: 0
发帖数量: 2663 个
工控威望: 7377 点
下载积分: 13400 分
在线时间: 440(小时)
注册时间: 2006-09-27
最后登录: 2026-05-11
查看ytzidonghua的 主题 / 回贴
15楼  发表于: 2021-10-10 09:41
三菱之类的一个ALT指令
西门子没有 计数比较等等很多方法。
plc 触摸屏 变频器 编程电缆,plc培训等
plc触摸屏远程下载,远程监控
手机APP监控plc
QQ 365871920
电话13396452298
www.ytleader.com
0760
中山木工机械维修
级别: 论坛先锋
精华主题: 0
发帖数量: 443 个
工控威望: 1719 点
下载积分: 2946 分
在线时间: 738(小时)
注册时间: 2011-04-16
最后登录: 2026-05-01
查看0760的 主题 / 回贴
16楼  发表于: 2021-10-10 15:49
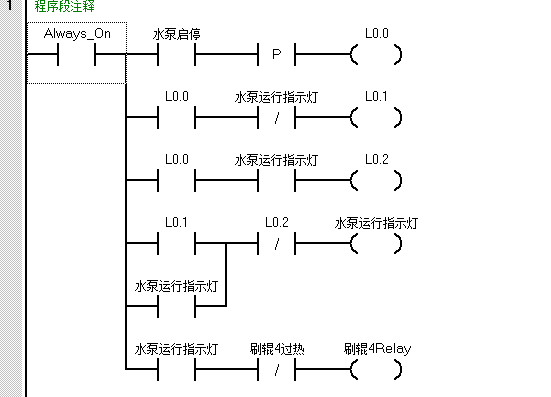
图片:
这样挺方便
yuyizhou007
级别: 正式会员
精华主题: 0
发帖数量: 14 个
工控威望: 72 点
下载积分: 674 分
在线时间: 5(小时)
注册时间: 2021-09-28
最后登录: 2021-11-15
查看yuyizhou007的 主题 / 回贴
17楼  发表于: 2021-10-29 09:20
图片:
用上升沿检测
anderson0372
级别: 探索解密
精华主题: 0
发帖数量: 26 个
工控威望: 135 点
下载积分: 969 分
在线时间: 11(小时)
注册时间: 2012-06-10
最后登录: 2026-05-05
查看anderson0372的 主题 / 回贴
18楼  发表于: 2021-10-29 22:13
图片:
我有一个方法 是一个与或运算 我觉得这个还是比较简单的
渣渣晖
学海无涯,苦中作乐···
级别: 略有小成
精华主题: 0
发帖数量: 147 个
工控威望: 207 点
下载积分: 1738 分
在线时间: 72(小时)
注册时间: 2018-07-25
最后登录: 2026-04-30
查看渣渣晖的 主题 / 回贴
19楼  发表于: 2021-10-30 16:11
你看看2分频写法就知道了
Hello,你快乐吗?
加勒比海带
级别: 论坛先锋
精华主题: 0
发帖数量: 2369 个
工控威望: 1923 点
下载积分: 8193 分
在线时间: 73(小时)
注册时间: 2021-07-19
最后登录: 2026-05-08
查看加勒比海带的 主题 / 回贴
20楼  发表于: 2021-11-07 10:51
百度应该有好几种方法
  • «
  • 1
  • 2
  • »
  • Pages: 2/2     Go