• «
  • 1
  • 2
  • »
  • Pages: 1/2     Go
梯形图写51
级别: *
精华主题: * 篇
发帖数量: * 个
工控威望: * 点
下载积分: * 分
在线时间: (小时)
注册时间: *
最后登录: *
查看梯形图写51的 主题 / 回贴
楼主  发表于: 2010-09-11 18:28
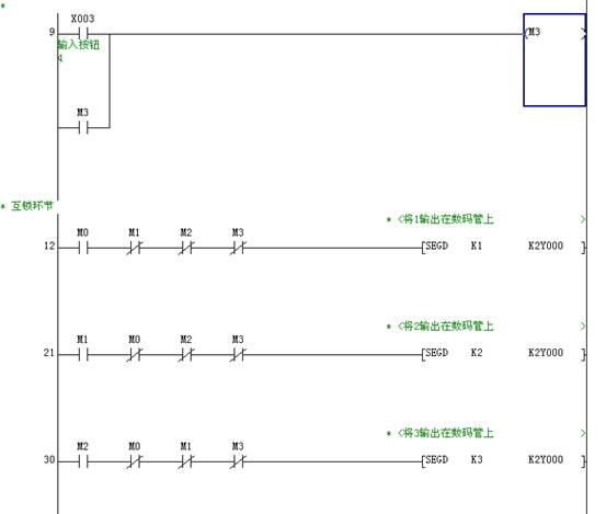
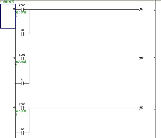
功能:按绿色按钮复位,然后开始抢答。如果1号先按下按钮,数码管将显示数字1,2号先按下按钮,数码管将显示数字2,以此类推,那个选手先先按下相应的按钮,数码管将显示对应的号码。一轮抢答完毕后,按绿色按钮复位,准备下一轮抢答。
梯形图写51
级别: *
精华主题: * 篇
发帖数量: * 个
工控威望: * 点
下载积分: * 分
在线时间: (小时)
注册时间: *
最后登录: *
查看梯形图写51的 主题 / 回贴
1楼  发表于: 2010-09-11 18:40
梯形图1
  梯形图2
梯形图3
  
梯形图写51
级别: *
精华主题: * 篇
发帖数量: * 个
工控威望: * 点
下载积分: * 分
在线时间: (小时)
注册时间: *
最后登录: *
查看梯形图写51的 主题 / 回贴
2楼  发表于: 2010-09-11 18:56
描述:将梯形图程序写入单片机内
图片:
把编好的程序用“梯形图写单片机”编程器烧写到单片机STC11F60XE里面
梯形图写51
级别: *
精华主题: * 篇
发帖数量: * 个
工控威望: * 点
下载积分: * 分
在线时间: (小时)
注册时间: *
最后登录: *
查看梯形图写51的 主题 / 回贴
3楼  发表于: 2010-09-11 19:02
描述:1号抢答成功
图片:
把单片机从编程器取出插进DIY板的锁紧座里,根据DIY的原理图连接自己所需的电路。
梯形图写51
级别: *
精华主题: * 篇
发帖数量: * 个
工控威望: * 点
下载积分: * 分
在线时间: (小时)
注册时间: *
最后登录: *
查看梯形图写51的 主题 / 回贴
4楼  发表于: 2010-09-11 19:03
没有人顶我将停止发原理图和其他相关制作资料。
梯形图写51
级别: *
精华主题: * 篇
发帖数量: * 个
工控威望: * 点
下载积分: * 分
在线时间: (小时)
注册时间: *
最后登录: *
查看梯形图写51的 主题 / 回贴
5楼  发表于: 2010-09-11 20:24
描述:先复位再说
图片:
如果还有人顶,我就把DIY PLC原理图发上来了。
梯形图写51
级别: *
精华主题: * 篇
发帖数量: * 个
工控威望: * 点
下载积分: * 分
在线时间: (小时)
注册时间: *
最后登录: *
查看梯形图写51的 主题 / 回贴
6楼  发表于: 2010-09-11 22:07
图片:
这是DIY PLC原理图
梯形图写51
级别: *
精华主题: * 篇
发帖数量: * 个
工控威望: * 点
下载积分: * 分
在线时间: (小时)
注册时间: *
最后登录: *
查看梯形图写51的 主题 / 回贴
7楼  发表于: 2010-09-11 22:16
描述:2号抢答成功
图片:
2抢答成功
梯形图写51
级别: *
精华主题: * 篇
发帖数量: * 个
工控威望: * 点
下载积分: * 分
在线时间: (小时)
注册时间: *
最后登录: *
查看梯形图写51的 主题 / 回贴
8楼  发表于: 2010-09-15 22:21
升级说明:
1: 比上一个版本增加了PWM及SPD指令.
2: 比上一个版本增加了M8033(内存保持触点)及M8034 (禁止输出触点).
3: 修正了STL指令,可以支持双重线圈.

一:本产品目前支持以下资源:
软元件:                                                                        
    X0---X57,Y0---Y57,
    M0---M255,M512---M768(停电保持),
    S0---S255,
    T0---T31(100mS 定时器),T200---T207(10mS 定时器),T250---T255(100mS 累加定时器),
    C0---C31,
    D0---D31,
    V0 --- V7,Z0-Z7.  
    对于输入口,“PLC学习板”的X0-X3连接按键, “DIY PLC L”板的X0-X7连接到输入口,其它输入口没有物理连接.
程序中可以使用,也可以对其进行强制修改(软元件测试功能).
    对于输出口,Y00-Y07、 Y10-Y17连接LED,Y20接内部蜂鸣器,其它输出口没有连接.程序中可以作为普通M继电器使
用,可以对其进行强制修改(软元件测试功能).
特殊软元件:
    M8000(运行监视触点),M8001(运行监视反触点).
    M8002(初始化脉冲触点),M8003(初始化脉反冲触点).
    M8004(错误指示触点).
    M8011(10毫秒时钟脉冲),M8012(100毫秒时钟脉冲),M8013(1秒时钟脉冲),M8014(1分时钟脉冲).
    M8020(零位标志),M8021(借位标志),M8022(进位标志).
    M8033(内存保持触点).
    M8034 (禁止输出触点)                                                                  
    D8000(监控定时器设定值).
    D8012(最大扫描时间).
支持常数:
    K 范围:-32768---32767或0---65535; H 范围:0---FFFFH.
    目前不支持32位数操作.
最大内存容量:8000步.
“梯形图写单片机”支持单片机类型:
STC11F48XE单片机、STC11F52XE单片机、STC11F56XE单片机、STC11F60XE单片机,这些单片机目前市场上可以自由购买 .
二:  本产品目前支持命令集
    本产品目前支持Fx2N的以下命令:
基本指令:
    LD,LDI,AND,ANI,OR,ORI,INV,OUT (OUTT,OUTC),SET,RST, ANB,ORB,LDP,LDF,ANDP,ANDF,
    ORP,ORF,PLS,PLF,MPS,MRD,MPP,MC,MCR,RET,NOP,END.
步进指令:
    STL:支持最大8路并行分支,不同的状态号可以有双重线圈,相邻的状态号也可以有双重线圈.
接点比较指令:
    LD>=,LD<=,LD>,LD<,LD<>,LD=,AND>=,AND<=,AND>,AND<,AND<>,AND=,OR>=,OR<=,OR>,OR<,OR<>,OR=.
传送与比较指令:
    MOV,CML,XCH,BCD,BIN,CMP,ZCP,FMOV.
四则运算指令:
    ADD,SUB,MUL,DIV,INC,DEC,WAND,WOR,WXOR,NEG.
循环移位指令:
    ROR,ROL,RCR,RCL.
数据处理指令:
    ZRST,DECO,ENCO,SUM,BON,MEAN.
程序流程指令:
    CJ(最大16个地址),CALL(最大5级嵌套,16个子程序),SRET,FEND,WDT,FOR(最大5级嵌 套),NEXT.
方便指令:
    ALT.
高速处理指令:
    REF,REFF,MTR,PWM(支持Y0,Y1各一条,可同时使用),SPD(仅支持X0且一条)
外围设备I/O口:
    SEGD.
外围设备SER指令:
    ASCI.
浮点数指令:
    SWAP.
本产品目前不支持Fx2N功能指令中的所有32位指令,包括D指令及P指令,即不支持功能指令前加D或后面加P,如DMOV或MOVP等.  
三:随时登陆我们的网站www.plc77.com,下载我们最新的升级工具,享受更多的功能和服务.  
梯形图写51
级别: *
精华主题: * 篇
发帖数量: * 个
工控威望: * 点
下载积分: * 分
在线时间: (小时)
注册时间: *
最后登录: *
查看梯形图写51的 主题 / 回贴
9楼  发表于: 2010-10-03 09:18
描述:即将推出自制学习教程
图片:
敬请常常留意
梯形图写51
级别: *
精华主题: * 篇
发帖数量: * 个
工控威望: * 点
下载积分: * 分
在线时间: (小时)
注册时间: *
最后登录: *
查看梯形图写51的 主题 / 回贴
10楼  发表于: 2010-10-19 19:55
这是最基本的输入/输出程序。这个绝对支持。
梯形图写51
级别: *
精华主题: * 篇
发帖数量: * 个
工控威望: * 点
下载积分: * 分
在线时间: (小时)
注册时间: *
最后登录: *
查看梯形图写51的 主题 / 回贴
11楼  发表于: 2010-12-05 22:16
编程器已经开放通讯功能,请各位注意升级。
  • «
  • 1
  • 2
  • »
  • Pages: 1/2     Go