• «
  • 1
  • 2
  • 3
  • »
  • Pages: 2/3     Go
〇·微尘ベ
级别: 论坛先锋
精华主题: 0
发帖数量: 330 个
工控威望: 1179 点
下载积分: 3389 分
在线时间: 290(小时)
注册时间: 2020-04-11
最后登录: 2026-01-22
查看〇·微尘ベ的 主题 / 回贴
12楼  发表于: 2021-06-20 15:27
引用
引用第10楼逸风风于2021-06-20 11:30发表的  :

谢谢耐心指教,还有一点不明白,目前车间可以走网线将设备引到交换机上,想知道的是用什么软件将设备的信息显示到中控室的大屏上?



这个要做中控屏的显示,要开发相应的软件。就是我们常说的上位机。
ytzidonghua
plc 触摸屏 自动化技术培训等电话0535-6380506
级别: 网络英雄
精华主题: 0
发帖数量: 2665 个
工控威望: 7379 点
下载积分: 13494 分
在线时间: 441(小时)
注册时间: 2006-09-27
最后登录: 2026-05-21
查看ytzidonghua的 主题 / 回贴
13楼  发表于: 2021-06-20 16:03
引用
引用第9楼逸风风于2021-06-20 11:26发表的  :

请教你这个是什么软件?

云组态 自己编程就行了
plc 触摸屏 变频器 编程电缆,plc培训等
plc触摸屏远程下载,远程监控
手机APP监控plc
QQ 365871920
电话13396452298
www.ytleader.com
ytzidonghua
plc 触摸屏 自动化技术培训等电话0535-6380506
级别: 网络英雄
精华主题: 0
发帖数量: 2665 个
工控威望: 7379 点
下载积分: 13494 分
在线时间: 441(小时)
注册时间: 2006-09-27
最后登录: 2026-05-21
查看ytzidonghua的 主题 / 回贴
14楼  发表于: 2021-06-20 16:07
引用
引用第12楼〇·微尘ベ于2021-06-20 15:27发表的  :



这个要做中控屏的显示,要开发相应的软件。就是我们常说的上位机。

自己开发还是麻烦些
有现成的产品 云平台 直接用就行了
plc 触摸屏 变频器 编程电缆,plc培训等
plc触摸屏远程下载,远程监控
手机APP监控plc
QQ 365871920
电话13396452298
www.ytleader.com
mr_xian
级别: 探索解密
精华主题: 0
发帖数量: 37 个
工控威望: 111 点
下载积分: 20252 分
在线时间: 207(小时)
注册时间: 2019-07-05
最后登录: 2026-05-09
查看mr_xian的 主题 / 回贴
15楼  发表于: 2021-06-21 09:19
买个OPC服务器,接上交换机,其他plc也接上交换机。

1、设置好通讯协议,OPC服务器读取plc的数据;
2、中控屏的上位机读取OPC服务器的数据并显示出来。
不加opc服务器的话,每种plc都要分开写通讯协议比较麻烦。
一心工控
级别: 略有小成
精华主题: 0
发帖数量: 287 个
工控威望: 399 点
下载积分: 1642 分
在线时间: 90(小时)
注册时间: 2018-06-02
最后登录: 2026-03-16
查看一心工控的 主题 / 回贴
16楼  发表于: 2021-06-21 09:41
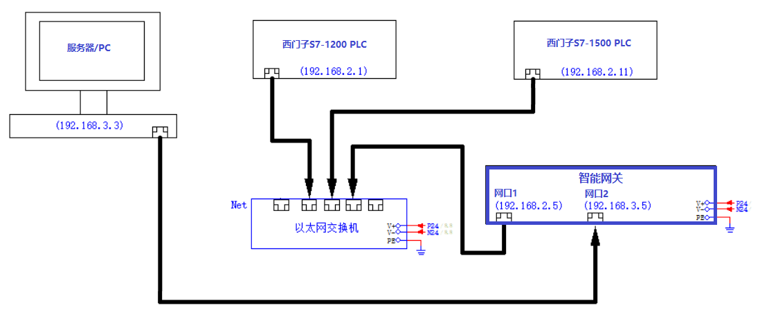
用智能网关省事,数据直接到数据库,不用电脑,一个网关支持多台PLC:


相关资料: PLC数据采集网关.rar (2475 K) 下载次数:27
ytzidonghua
plc 触摸屏 自动化技术培训等电话0535-6380506
级别: 网络英雄
精华主题: 0
发帖数量: 2665 个
工控威望: 7379 点
下载积分: 13494 分
在线时间: 441(小时)
注册时间: 2006-09-27
最后登录: 2026-05-21
查看ytzidonghua的 主题 / 回贴
17楼  发表于: 2021-06-21 10:29
数据采集  远程控制说明文件 远程控制说明2020.pdf (3958 K) 下载次数:35
plc 触摸屏 变频器 编程电缆,plc培训等
plc触摸屏远程下载,远程监控
手机APP监控plc
QQ 365871920
电话13396452298
www.ytleader.com
gxtmdb82164
级别: 论坛先锋
精华主题: 0
发帖数量: 904 个
工控威望: 1283 点
下载积分: 917 分
在线时间: 725(小时)
注册时间: 2019-09-22
最后登录: 2026-05-21
查看gxtmdb82164的 主题 / 回贴
18楼  发表于: 2021-06-21 13:33
引用
引用第10楼逸风风于2021-06-20 11:30发表的  :

谢谢耐心指教,还有一点不明白,目前车间可以走网线将设备引到交换机上,想知道的是用什么软件将设备的信息显示到中控室的大屏上?



你看乙方这不就找上门了,用什么软件还用你操心?

建议你把需求再细化一下,如果没有头绪可以联系楼里这几位供应商要些案例看看~
做生产信息化项目切忌贪大求全,一次做好一件事就行了
顺便你这个就是典型的安灯系统,不要在数采的层面上纠结~
逸风风
或学而知之,或困而知之!
级别: 略有小成
精华主题: 0
发帖数量: 223 个
工控威望: 307 点
下载积分: 1441 分
在线时间: 144(小时)
注册时间: 2020-05-06
最后登录: 2026-05-21
查看逸风风的 主题 / 回贴
19楼  发表于: 2021-06-21 15:39
让我学到了很多,真心感谢!
〇·微尘ベ
级别: 论坛先锋
精华主题: 0
发帖数量: 330 个
工控威望: 1179 点
下载积分: 3389 分
在线时间: 290(小时)
注册时间: 2020-04-11
最后登录: 2026-01-22
查看〇·微尘ベ的 主题 / 回贴
20楼  发表于: 2021-06-22 07:36
引用
引用第14楼ytzidonghua于2021-06-20 16:07发表的  :

自己开发还是麻烦些
有现成的产品 云平台 直接用就行了



云平台也只是有些框架,具体的还是要自己组态。

现在很多还是自己开发的,因为工业云平台,行业不一样,还是有很多细节不一样,要求的功能也不相同,自己开发还是能满足个性化的需求的。
ytzidonghua
plc 触摸屏 自动化技术培训等电话0535-6380506
级别: 网络英雄
精华主题: 0
发帖数量: 2665 个
工控威望: 7379 点
下载积分: 13494 分
在线时间: 441(小时)
注册时间: 2006-09-27
最后登录: 2026-05-21
查看ytzidonghua的 主题 / 回贴
21楼  发表于: 2021-06-22 09:28
引用
引用第20楼〇·微尘ベ于2021-06-22 07:36发表的  :



云平台也只是有些框架,具体的还是要自己组态。

.......

是的
很少有一个软件就可以满足要求的
plc 触摸屏 变频器 编程电缆,plc培训等
plc触摸屏远程下载,远程监控
手机APP监控plc
QQ 365871920
电话13396452298
www.ytleader.com
cxb5867568
三菱,欧姆龙,西门子,AB,
级别: 探索解密
精华主题: 0
发帖数量: 56 个
工控威望: 136 点
下载积分: 722 分
在线时间: 35(小时)
注册时间: 2010-04-10
最后登录: 2025-12-17
查看cxb5867568的 主题 / 回贴
22楼  发表于: 2021-06-22 16:42
搞三层的路由器组网,每个设备一个IP地址,重复的也没有关系,反正要做路由转发和Vlan.最好找外包厂家搞定,
勇者走天下
cz19880305
级别: 略有小成
精华主题: 0
发帖数量: 140 个
工控威望: 205 点
下载积分: 800 分
在线时间: 24(小时)
注册时间: 2019-05-21
最后登录: 2023-11-27
查看cz19880305的 主题 / 回贴
23楼  发表于: 2021-06-23 08:39
引用
引用第11楼逸风风于2021-06-20 11:34发表的  :

现在的情况是领导提出了问题,需要拿出方案。公司有网络的部门可以协同,由于没有接触过这方面的知识,不知道基本原理是什么,该怎么弄,所以发帖请教大家,见笑了!


软件有很多选择的    组态王  力控   InTouch都可以,自己写找人写都可以/   还有很多国产自研的,不过这种国产自研的一般都是软件方帮你做系统了。
如果IT有大佬,直接IT大佬用C#也能做,方法有很多。
  • «
  • 1
  • 2
  • 3
  • »
  • Pages: 2/3     Go